Unité de Puissance - Modèle 06
CIRCUITS SIMPLE ET DOUBLE ACTIONS
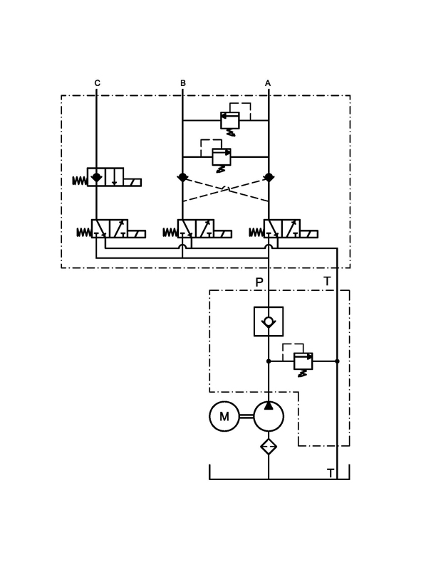
Cette unité de puissance à un circuit double action pour mouvement gauche/droite avec soupape de pression "Cross-Over" et une valve anti-retour pilotée. Elle a également un circuit simple action avec pouvoir en monté et une valve anti-retour et un circuit pour descente par gravité. Le tout dans un bloc d'aluminium en un morceau. À l'intérieur du boitier principal se trouve une valve anti-retour et une soupape de pression ajustable selon nos standards. La pompe à engrenage est équipée d'un grillage de succion à l'intérieur du réservoir. Celui-ci vient avec un bouchon-évent de 3/4" NPT. L'unité vient de base avec une manette de contrôle 4 boutons sur laquelle une option additionnelle peut être ajoutée.
Composantes Disponibles
-
1
MOTEUR
DC 12 & 24V, Standard ou
Powder Coated Long Duty dans le 12V -
2
RÉSERVOIR
De 1.7 à 23.6 Lts [0.45 à 6.24 Usgal]
Plastique ou Métal
-
3
MONTAGE
Vertical ou Horizontal
-
4
POMPE
0.8, 1.0, 1.3, 1.6, 2.1, 2.5, 3.2, 4.2, 5.8 et 8.0cc
Diagramme Hydraulique
Vue Explosée
| ITEM | NUMERO DE PIÈCE | DESCRIPTION | QTE |
|---|---|---|---|
| 1 | 300060 | Motor Bolts | 2 |
| 2 | 600xxx* | Motor* | 1 |
| 3 | 300010 | Solenoid Bolt | 2 |
| 4 | 307000 | Solenoid Washer | 2 |
| 5 | 640xxx* | Solenoid* | 1 |
| 6 | 210150 | Block | 1 |
| 7 | 110100 | CheckValve | 1 |
| 8 | 111000 | Relief Valve | 1 |
| 9 | 421000 | Pump/Motor Coupler | 1 |
| 10 | 330100 | Tank O-Ring | 1 |
| 11 | 310020 | Block Elbow 90° | 1 |
| 12 | 400xxx* | Pump* | 1 |
| 13 | 301xxx* | Pump Bolts* | 2 |
| 14 | 307080 | Lockwasher (Pump Bolts) | 2 |
| 15 | 300050 | Tank Stud | 4 |
| 16 | 300045 | Tank Washer | 4 |
| 17 | 307050 | Tank Lockwasher | 4 |
| 18 | 307100 | Tank Hex. Nut | 4 |
| 19 | 150012 | Screen Filter Suction Elbow | 1 |
| 20 | 910020 | Tank Clamp | 1 |
| 21 | 500xxx* | Plastic Tank* | 1 |
| 22 | 520030 | Breather | 1 |
| 23 | 211010 | Block Adapter | 1 |
| 24 | 111020 | Relief Valve | 2 |
| 25 | 110120 | Piloted Checkvalve | 1 |
| 26 | 115220 | 3 Way / 2 Position Valve | 3 |
| 27 | 641xxx* | Coil* | 4 |
| 28 | 301110 | Block Bolt M8 x 60mm | 2 |
| 29 | 115200 | Valve w/ Manual Override | 1 |
| 30 | 330110 | Block O-Ring | 2 |
| 31 | 630170 | Remote Control | 1 |
* les items tel que les moteurs, les pompes, les boulons de pompe, les solenoïdes et les réservoirs peuvent avoir des numéros de pièces différents dépendant des options et modèles choisis.
Applications Typiques

Chasse Neige
